Инцидентът се е случил в Чечня, има само един леко пострадал
Второто поколение на електромобила ще има пробег от 550 км.
Още близо 2400 евро ще спестят тези, които заложат на хибрид или електромобил
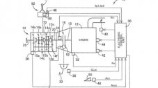
Как малката Mazda постигна онова, което гигантите не успяват от десетилетия
Учени установиха колко неадекватни могат да бъдат безпилотните автомобили
Перлата в тази смайваща сбирка е 250 GT SWB от 1961 година за 10 млн. долара
Компанията вече приема депозити за продукта, измислен лично от Илон Мъск
Измерването на мощността на стенд е правено три пъти за по-голяма сигурност
Новата трансмисия с електронно управление ще намали разхода на гориво
Прокуратурата в Мюнхен заведе ново дело срещу компанията